পণ্য ভিডিও
CJDY1200kV /120kJ ইমপ্লুস ভোল্টেজ জেনারেটর ডিসপ্লে ভিডিও
পণ্য ওভারভিউ

CJDY সিরিজ ইমপালস ভোল্টেজ জেনারেটরটি প্রাথমিকভাবে পূর্ণ-তরঙ্গ আদর্শ বিদ্যুত ইমপালস ভোল্টেজ, বজ্রপাতের ইমপালস ভোল্টেজ তরঙ্গ, দোদুল্যমান বিদ্যুত ইমপালস ভোল্টেজ, স্ট্যান্ডার্ড ওয়ার্কিং ইমপালস ভোল্টেজ তরঙ্গ, দোদুল্যমান ওয়ার্কিং ইমপালস ভোল্টেজ ওয়েভ, ইমপালস ওয়েভ{1} এবং স্টেপল ভোল্টেজ তৈরি করার জন্য ডিজাইন করা হয়েছে। ভোল্টেজ তরঙ্গ এটি ইনসুলেটর, এয়ার গ্যাপ, এনক্লোজার, পাওয়ার ট্রান্সমিশন এবং সাবস্টেশন যন্ত্রপাতি (যেমন পাওয়ার ট্রান্সফরমার, সার্জ অ্যারেস্টার এবং জিআইএস ইমপালস ভোল্টেজ টেস্টিং) এবং অন্যান্য বৈজ্ঞানিক পরীক্ষা-নিরীক্ষার জন্য উপযুক্ত।
পণ্যের প্যারামিটার
1. লেভেল ভোল্টেজ: ±200kV
2 আউটপুট ভোল্টেজ তরঙ্গরূপ
+ 1.2/50 মাইক্রোসেকেন্ড স্ট্যান্ডার্ড লাইটনিং ইমপালস ভোল্টেজ ওয়েভ তৈরি করতে পারে, লাইটনিং ইমপালস ভোল্টেজ ওয়েভের 2 থেকে 6 মাইক্রোসেকেন্ডের মধ্যে ওয়েভ কাটঅফ টাইম, ওয়েভ হেড টাইম 15 মাইক্রোসেকেন্ডের বেশি নয় দোলন লাইটনিং ইমপালস ভোল্টেজ ওয়েভ, প্লাস বা মাইনাস 250/2500 মাইক্রোসেকেন্ড ওয়েভ ওয়েভ, প্লাস বা মাইনাস। 100 মাইক্রোসেকেন্ডের বেশি ইমপালস ভোল্টেজ ওয়েভ দোলন অপারেশন এবং বিভিন্ন গ্রেডিয়েন্ট (উদাহরণস্বরূপ 1000 kv/ms, 2500 kv/ms) খাড়া ওয়েভ ইমপালস ভোল্টেজ তরঙ্গ।
3 ভোল্টেজ ব্যবহার ফ্যাক্টর:
যখন মোট লোড ক্যাপাসিট্যান্স 300-1000 পিকোফ্যারাড হয়, তখন বজ্রপাতের ইমপালস ভোল্টেজ ওয়েভের (সম্পূর্ণ তরঙ্গ এবং ছাঁটা তরঙ্গ সহ) ব্যবহার সহগ 90% এর চেয়ে বেশি বা সমান এবং স্ট্যান্ডার্ড অপারেটিং ইমপালস ভোল্টেজের ব্যবহার সহগপূর্ণ তরঙ্গ 85% এর চেয়ে বড় বা সমান. যখন লোড ক্যাপাসিট্যান্স 3000PF এর নিচে থাকে, তখন ভোল্টেজের ব্যবহার সহগস্ট্যান্ডার্ড বাজ তরঙ্গ 85% এর চেয়ে বড় বা সমান, এবং স্ট্যান্ডার্ড অপারেটিং ইমপালস ভোল্টেজ ফুল ওয়েভের ভোল্টেজ ব্যবহার সহগ হল75% এর চেয়ে বড় বা সমান।
4 পরিষেবার সময়কাল
উপরে 2/3 রেটেড ভোল্টেজে, প্রতি 120 সেকেন্ডে একবার চার্জ এবং ডিসচার্জ, একটানা চলতে পারে। 2/3 রেটেড ভোল্টেজের নিচে, প্রতি 60 সেকেন্ডে চার্জ এবং ডিসচার্জ, একটানা চলতে পারে।
5 নিয়ন্ত্রণ অংশ:
ম্যানুয়াল নিয়ন্ত্রণ, ধ্রুবক বর্তমান চার্জিং, চার্জিং ভোল্টেজের অস্থিরতা ±1% এর বেশি নয়, চার্জিং ভোল্টেজের বিচ্যুতি এবং রেফারেন্স ভোল্টেজ ±1% এর বেশি নয়, চার্জিং ভোল্টেজের সামঞ্জস্যযোগ্য নির্ভুলতা ±1%।

পণ্য বিবরণ
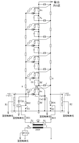
ইমপালস ভোল্টেজ জেনারেটর বডির মূল সার্কিট ডায়াগ্রাম চিত্র 1 এ দেখানো হয়েছে।

FIG. 1 ইমপালস ভোল্টেজ জেনারেটর বডির স্কিম্যাটিক ডায়াগ্রাম
ইমপালস ভোল্টেজ জেনারেটর একটি অসমমিতিক ভোল্টেজ দ্বিগুণ মোডে চার্জ করা হয় এবং সর্বোচ্চ চার্জিং ভোল্টেজপ্রতিটি পর্যায় 200 কেভি।মূল কাঠামোটি ইনসুলেটেড পিলার টাওয়ার টাইপ, প্রতিটি পর্যায়ে একটি ডাবল বুশিং (বা দুটি একক বুশিং) ধাতব শেল পালস ক্যাপাসিটর, এক জোড়া ইগনিশন বল গ্যাপ, একটি ওয়েভ হেড (বা স্যাঁতসেঁতে) প্রতিরোধ, একটি তরঙ্গ লেজ প্রতিরোধ, একটি চার্জিং প্রতিরোধ ক্ষমতা রয়েছে।
শরীরের প্রতিটি পর্যায়পাঁচটি অন্তরক স্তম্ভ আছে, যার মধ্যে চারটি মোটা অন্তরক স্তম্ভ ব্যবহার করা হয় পালস ক্যাপাসিটর বহন করার জন্য। একটি ব্যারেল আকৃতির অন্তরক স্তম্ভ প্রধানত একটি 200 মিমি ইগনিশন বল গ্যাপকে সমর্থন করে। গোলাকার ফাঁকের প্রতিটি জোড়ার জন্য তিনটি ইলেক্ট্রোড গঠন এবং অনুভূমিক রৈখিক বিন্যাস গৃহীত হয়েছিল। বল গ্যাপ দূরত্ব একটি মোটর দ্বারা চালিত একটি সরল রেখায় সামঞ্জস্য করা হয়, এবং সংশ্লিষ্ট বল ফাঁক দূরত্বটি একটি ইনসার্টিস্টর মিটারে নির্দেশিত হয়। disassembly এবং প্রতিস্থাপন সুবিধার্থে.
দেহটি একটি চলমান চ্যানেল স্টিলের চ্যাসিসে মাউন্ট করা হয়েছে, যা ইচ্ছামত একটি ট্র্যাকশন রড দ্বারা টেনে নেওয়া যেতে পারে। যখন বজ্রপাত ভোল্টেজ তরঙ্গ(পূর্ণ তরঙ্গ এবং কাটা তরঙ্গ সহ)উৎপন্ন হয়, ওয়েভ হেড এবং ওয়েভ টেইলের প্রতিরোধ সব স্তরে ছড়িয়ে পড়ে, একটি উচ্চ-দক্ষতা ছোট ডিসচার্জ সার্কিট তৈরি করে। ওয়েভের বেশ কয়েকটি সেট-হেড রেজিস্টর এবং এক সেট ওয়েভ-টেইল রেজিস্টর লোড ক্যাপাসিট্যান্স রেঞ্জের প্রয়োজনীয়তা পূরণ করতে পারে।
যখন অপারেটিং ইমপালস ভোল্টেজ তরঙ্গ তৈরি হয়, তখন সমস্ত স্তরের বজ্র তরঙ্গ মাথার প্রতিরোধগুলি সমস্ত স্তরের স্যাঁতসেঁতে প্রতিরোধ হিসাবে ধরে রাখা হয়। অপারেটিং তরঙ্গ পুচ্ছ প্রতিরোধগুলি সমস্ত স্তরে ছড়িয়ে পড়ে এবং সমস্ত স্তরের ক্ল্যাম্পিং টেল প্রতিরোধ এবং চার্জিং প্রতিরোধগুলি অপারেটিং তরঙ্গের প্রকৃত সমতুল্য তরঙ্গ পুচ্ছ প্রতিরোধ গঠন করে। বাহ্যিক ওয়েভ হেড রেজিস্ট্যান্স বডি এবং ওয়েভ হেড ক্যাপ্যাসিট্যান্সের মধ্যে সংযুক্ত থাকে। ওয়েভের বেশ কয়েকটি সেট-হেড রেজিস্টর এবং এক সেট ওয়েভ-টেইল রেজিস্টর লোড ক্যাপাসিট্যান্স রেঞ্জের প্রয়োজনীয়তা পূরণ করতে পারে।
যখন একটি দোদুল্যমান বজ্রপাত বা দোদুল্যমান অপারেশন ইমপালস ভোল্টেজ তরঙ্গ তৈরি হয়, তখন এর স্যাঁতসেঁতে প্রতিরোধ ক্ষমতা এবং তরঙ্গের{0}}লেজ প্রতিরোধের স্তরের মধ্যে বিচ্ছুরিত হয়, যখন দোদুল্যমান ইন্ডাকট্যান্স শরীর এবং তরঙ্গের-মাথার ক্যাপাসিট্যান্সের মধ্যে সংযুক্ত থাকে। একটি তরঙ্গ ঢেউ, ঢেউয়ের একটি সেট লোড ক্যাপাসিট্যান্স পরিসরের প্রয়োজনীয়তা পূরণ করতে পারে। যখন একটি খাড়া তরঙ্গ তৈরি হয়, তখন স্যাঁতসেঁতে প্রতিরোধ ক্ষমতা (বা ছোট-সার্কিট রড) এবং তরঙ্গ-টেইল রেজিস্ট্যান্স সব স্তরে ছড়িয়ে পড়ে একটি খাড়া তরঙ্গ সার্কিট তৈরি করে। যখন খাড়া তরঙ্গের খাড়াতা প্রয়োজনীয়তা পূরণ করতে ব্যর্থ হয়, তখন একটি স্টিপেনিং ডিভাইস ব্যবহার করা যেতে পারে। স্যাঁতসেঁতে প্রতিরোধের (বা শর্ট সার্কিট বার), তরঙ্গ লেজ প্রতিরোধের খাড়া তরঙ্গ পরীক্ষার প্রয়োজনীয়তা পূরণ করতে পারে।
গরম ট্যাগ: উচ্চ ভোল্টেজ লাইটেনিং ইমপালস ভোল্টেজ জেনারেটর, চীন উচ্চ ভোল্টেজ লাইটেনিং ইমপালস ভোল্টেজ জেনারেটর নির্মাতারা, কারখানা





















